Buzzard67 Posted May 7, 2022 Share Posted May 7, 2022 My AC light on the dash is on and its not blowing cold or cool. The freon is full. I checked it with gauge. I known there are many hands on Reatta owners that have a solution I can trouble shoot on my own. I am hoping it is a sensor. One thing I did notice is the engine didn't throttle down like when the compressor turns on. I don't know if that's a clue that would make you look at one thing verses something else. Thanking everyone in advance for any help. Link to comment Share on other sites More sharing options...
Ronnie Posted May 7, 2022 Share Posted May 7, 2022 Did you check the freon when the compressor was engaged? If the compressor isn't running you will get a high pressure reading. When the compressor kicks on it may be pulling the freon down too low causing the compressor to kick off. Link to comment Share on other sites More sharing options...
Padgett Posted May 8, 2022 Share Posted May 8, 2022 Can also check on the dash: BD27 (High side) and BD28 (Low side). That will tell you what the sensors think is happening. Link to comment Share on other sites More sharing options...
2seater Posted May 8, 2022 Share Posted May 8, 2022 This seems to be somewhat common when temperatures are cool, like spring and fall. The pressure drops enough from the cold that the computer sees as a problem. More common on 134a converted systems. 1 1 1 Link to comment Share on other sites More sharing options...
Buzzard67 Posted May 9, 2022 Topic Author Share Posted May 9, 2022 Padgett , when you say check the dash high / low side are you saying as I sit in the drivers seat looking at the dash my AC warning light would go off on the upper side or the lower side? Also what are the letters and numbers referencing? Sorry if I not getting your answer correctly. Ronnie, If the compressor doesn't kick in could that be a sensor? Link to comment Share on other sites More sharing options...
DAVES89 Posted May 9, 2022 Share Posted May 9, 2022 (edited) I suggest you get familiar with the "How to" tab on the top of the page and then come back with questions after you have a better understanding. Edited May 9, 2022 by DAVES89 Link to comment Share on other sites More sharing options...
Ronnie Posted May 9, 2022 Share Posted May 9, 2022 2 hours ago, Buzzard67 said: Ronnie, If the compressor doesn't kick in could that be a sensor? There are lots of things that can keep the compressor from running including the sensors but the number one thing is the system being low on freon. When the freon is too low the computer will lock out the compressor. You must check the freon pressure when the compressor is running. Here is a link to a how-to guide that will show you how to keep the compressor running long enough to check the pressure or add freon. Compressor Kicks Out When Adding Freon - Solution Link to comment Share on other sites More sharing options...
Padgett Posted May 10, 2022 Share Posted May 10, 2022 To own a Reatta you really need a copy of the Factory Service Manual if only so your mechanic can use one. You also need to understand the use of the built in diagnostics. Ronnie, can we just post the 16 page diagnostics folder ? I do not see a copyright anywhere and have a .pdf. That said HELM is very protective. Link to comment Share on other sites More sharing options...
Buzzard67 Posted May 10, 2022 Topic Author Share Posted May 10, 2022 Hi, Just a quick note to everyone who is helping me with this project. In the future I might be asking questions that may seem simple to some but not everyone. I do and will continue to use the how to section as my go to resource. But if I don't understand and would benefit from others expertise I will still put forth some simple question. That's what the forum is for , right? I did try to clear the code by disconnecting the battery, jumping the switch and connecting freon with gauge. The compressor did not engage. So once again before I bring it to a garage and right a check for a thousand dollars and other advice? Thanking you The new guy who asks stupid question Link to comment Share on other sites More sharing options...
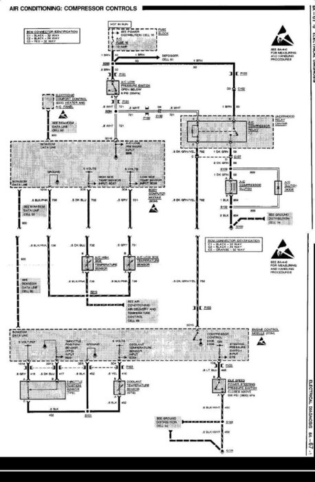
Padgett Posted May 10, 2022 Share Posted May 10, 2022 First thing everyone with a Reatta should acquire is a Factory Service Manual. That way I could just point you to the description in section 1B and the wiring in 8A-66-68. Just for teaching purposes as permitted by the DMCA, here is the AC compressor circuit. Link to comment Share on other sites More sharing options...
Ronnie Posted May 10, 2022 Share Posted May 10, 2022 5 hours ago, Padgett said: Ronnie, can we just post the 16 page diagnostics folder ? A diagnostic booklet has been on here for years. Click on Diagnostics in the menu at the top of the page and scroll down. Is that not one you are referrring to? Link to comment Share on other sites More sharing options...
Ronnie Posted May 11, 2022 Share Posted May 11, 2022 2 hours ago, Buzzard67 said: In the future I might be asking questions that may seem simple to some but not everyone. I do and will continue to use the how to section as my go to resource. But if I don't understand and would benefit from others expertise I will still put forth some simple question. That's what the forum is for , right? Ask all the questions you wish. That is what this forum is for. Sometimes things seem obvious to us old heads here on the forum, but we have no problem with the question being asked again. Sometime we remind new members that a service manual is needed because it's hard for us to explain certain things without you having a little knowledge of how the more complicated systems work. The Reatta doesn't have your run-of-the-mill AC system so that is a good example of why a service manual really comes in handy. A lot of us long-time Reatta owners were fortunate enough to have the service manual posted for download on another website, but GM has rescinded their permission to post the manuals in .pdf form so they are no longer available. So, now it is advised that any Reatta owner have a paper version of the service manual, but will still do our best to help even if you don't have a service manual. Link to comment Share on other sites More sharing options...
Ronnie Posted May 11, 2022 Share Posted May 11, 2022 2 hours ago, Buzzard67 said: I did try to clear the code by disconnecting the battery, jumping the switch and connecting freon with gauge. The compressor did not engage. So once again before I bring it to a garage and right a check for a thousand dollars and other advice? At this point it is important to know if the compressor will run or not. The only thing you haven't done to test it is to run a jumper wire directly from the battery to the electrical connector on the clutch. If you try to do that be very carful keep your hands out of harms way and to not short out the wire you are using for a jumper. If shorted it would turn the wire red hot and cause a severe burn to your hands. If you don't feel that you can do that safely you should take it to a garage to get them to check it. Here is a link to what the connector looks like on the '90 model compressor. Compressor Connector Differences Link to comment Share on other sites More sharing options...
Padgett Posted May 11, 2022 Share Posted May 11, 2022 I had forgotten about the relay. That is where I'd start. Check for power in the right places and just jumping the output should turn the compressor on. BTW the 88-89 folder is the same one. 1 Link to comment Share on other sites More sharing options...
Nailhed66 Posted May 14, 2022 Share Posted May 14, 2022 On 5/8/2022 at 2:44 PM, 2seater said: This seems to be somewhat common when temperatures are cool, like spring and fall. The pressure drops enough from the cold that the computer sees as a problem. More common on 134a converted systems. This is very helpful information and seems to explain what’s been happening with my AC system. Seems to get a low pressure signal when temps are a bit cooler and then miraculously reverts back to normal and works fine all summer. I had suspected the low pressure sensor was going bad. Link to comment Share on other sites More sharing options...
BlakesReatta Posted May 15, 2022 Share Posted May 15, 2022 I’m in the same boat at this point. My dad and I changed the compressor, orifice tube, and dryer/condenser yesterday. I should have read up on this more beforehand. It took us most of yesterday to remove the old compressor and install the new one, and then we couldn’t get it to engage. I’ll try jumping the battery and connector on the compressor. One thing that is strange to me is the 90-91s don’t have an “ac” labeled button on the climate control. The 88-89s have the “ac” is on button. Link to comment Share on other sites More sharing options...
Buzzard67 Posted May 15, 2022 Topic Author Share Posted May 15, 2022 First I would just like to take a moment to thank everyone for there quick response and great advise. I believe in my situation there were 2 things going on. Both solutions where in the responses to my post. Number one problem was the outside temperature was too low to engage the AC system. Problem pointed out by 2seater, thanking you. Padgett and Ronnie thank you for the detailed answers and visual aids. Next, I did have to clear the codes by disconnecting the battery, jumping the low sensor to engage the compressor and added AC oil, sealant and freon. Needed to do these steps multiple times because there was zero freon psi. Finally, AC working and owner happy ! This can not go unsaid, I could not have completed this job without all the help of the Forum members. Now on to my next Reatta project. Later, Buzzard67 2 Link to comment Share on other sites More sharing options...
Ronnie Posted May 15, 2022 Share Posted May 15, 2022 I'm happy to hear you were able to solve your problem. We like to help out when we can. 🙂 1 Link to comment Share on other sites More sharing options...
Padgett Posted May 15, 2022 Share Posted May 15, 2022 BTW: I suspect that if enough people write to BISHKO they may produce the factory service manuals in .pdf form, they already supply CDs of the factory service manuals and the last parts manual for the Allante. Call Toll Free: 1-800-544-3312 http://www.autobooksbishko.com/inquiry.html Link to comment Share on other sites More sharing options...
BlakesReatta Posted May 17, 2022 Share Posted May 17, 2022 Glad to report that disconnecting the battery and reconnecting worked. Ac is blowing cold on my car now. 1 Link to comment Share on other sites More sharing options...
Recommended Posts